
さて、ここではアンプのゲイン設計の話をするのだが、これはほとんどオーディオアンプの設計に必要なもので、ギターアンプではあんまり関係なかったりする。ギターアンプではドライバを何段も重ねて過剰ゲインにするのが普通で、ゲイン設計は「ドライバのどこでどのように歪ませるか」ということになることが多く、オーディオとまったく原理が異なる。
ということで、ここではオーディオアンプのゲインの話なのであしからず。ギターアンプについても書きたいが設計法というような系統だったものは無いような気もするのである。
さて、アンプ全体を設計する場合、ふつう、まず電力増幅段を設計し、最大出力を出すために必要な入力信号電圧を決め、その電圧が出せるようなゲインを持ったドライバ段(電圧増幅段)を設計する、という手順を踏む。
ドライバ段のゲイン計算
それでは、ここでは、ここで紹介した6EM7シングル増幅を例に取って説明しよう。これまで電力増幅段の設計のところで、Ep-Ip特性を使って最大電力とそのときの必要信号電圧を求めていた。ちなみに、この6EM7シングルでは最大出力は1.9Wで、そのときの入力信号電圧は66Vp-pであった。したがって、パワーアンプの入力信号を、ドライバ段で66Vp-pになるまで増幅すればいいわけだ。
さて、では、パワーアンプの入力はどのぐらいを想定するのだろうか。ふつうのオーディオアンプでは、実効値で1Vrmsの信号入力を入れて、さらに音量調節のボリュームを最大にしたときに最大出力が出るようにすることが多い。この、最大出力が出るときの入力信号電圧をそのパワーアンプの入力感度と呼ぶ。この場合、入力感度が1Vということである。
ここで、入力ソースとしてCDプレイヤーを考えると、CDプレイヤーの出力はふつう2Vrmsなので、ボリュームで信号をちょうど半分に絞ったときに、音が歪まずに最大出力で鳴る、という計算になるわけだ。もっとも、この入力感度1Vrmsというのは別にそう決まっているわけではなく、だいたいの目安である。パワーアンプのカタログで入力感度を見ると0.5Vとか1.5Vとか、いろいろである。
というわけで、1Vrmsを増幅して66Vp-pにするわけだが、ここで1Vrmsをp-p値に直しておこう。
1Vrms = 1 × 2√2 = 2.83Vp-p …(1式)
ということは、ドライバ段に必要なゲインAは
66
A = ----- = 23 …(2式)
2.83
と計算でき、23倍の電圧増幅回路を設計すればよいことになる。
ここで23倍の増幅器を設計するとき、
ローμの3極管を2段にするのか、ハイμの3極管を1段で済ますのか、あるいは5極管1段にするのかは、設計する人の考え方ひとつである。この例の6EM7は複合管で、電圧増幅用の3極管部のμが68なので、ゲイン23はふつうに確保できるだろう。
ところでここでゲインを一生懸命23にしなくても別にかまわない。ゲイン=23にならなくても単に最終的な入力感度が1Vよりいくらか上下するだけである。ただ、あまりに違ってしまうとそれなりに使いにくいアンプになってしまう。たとえば入力感度が0.1Vとか高すぎると、常にボリュームを絞りきったあたりで使うことになり音量調整しにくいし、あるいは入力感度が3Vとか低すぎると単純にデカイ音がでなかったりする。
NFBをかけたときに必要なゲイン
以上はNFB(負帰還)をかけない場合だが、これにNFBをかけたいときは、NFBで落ちる分のゲインを稼いでおかなくてはいけない。
NFBについてはここで説明したが、じゃあNFBを何dBかければ十分かということは、これは何とも決め手はないのが現実である。とはいえ、何の指針もないと困ってしまうので、ひどく大雑把な話ぐらいはしておこう。
出力管が3極管のときで、球の内部抵抗が低いときなど、NFBゼロも十分あり得る。あるいは1、2dBから6dBぐらいまで控えめにかける。出力管が5極管のときは内部抵抗が高くてそのままだとDF(ダンピングファクター)が悪くなってしまうので、6dB以上ぐらいかける。20dBを超えるNFBは発振など動作不安定を引き起こすことが多く、難しい。といったところか。この辺は賛否両論が今でも続いていて、このように明文化するのは危険だが、かといって書かなければ初心者にはなんだか分からないので、あえて書いておいた。このNFBは、経験によるところも多く、音を聞きながら自分で判断するのがよいのではないだろうか。
ただ、ちなみに、10dBを超えるNFBをかけるのは一般的に難しい。ここでも解説したがNFB量を大きくして行くと、何の対策もしていない場合、あるポイントで確実に発振する。発振しなくとも周波数特性に山やうねりが出たりする。発振がなくうねりの少ない安定したNFBをかけるためには、負帰還抵抗にコンデンサを追加して高域の位相補償したり、段間のコンデンサによる時定数をずらすスタガー法などいくつかの対策方法があるのだが、専門的過ぎるのでここでは触れない。
さて、ここで、たとえば10dBのNFBをかけたいときは、電圧増幅のゲインに10dBをプラスする。
ところで、ここでも説明したのだがデシベルについてもう一度整理しておこう。これは自分のことだが、どうも僕はこのデシベルってのがなじめずここでの説明もなんとなくデシベルじゃなくて比率で説明してしまっている。ここで解説しているようなレベル設計では普通はデシベルを使っていわゆるレベルダイアグラムというものを作ったりする。
さて、比をaとおくとデシベルAは次の式で計算される。
A = 20 log10 a …(3式)ここでよく出てくる値を言うと、-6dBで0.5つまり半分、-3dBで0.7、-1dBで0.9ぐらいである。それから逆にデシベルAから比を計算する式は次である。
a = 10 (A/20) …(4式)ちなみに、参考までだが、以上は電圧や電流の比率のときに使うデシベルで、これが電力の場合は次のように20が10になる。
P = 10 log10 p …(5式)
では、本題に戻ろう。10dBのNFBだが、増幅率で言うと10dB = 3.2 ( = 10(10/20) )なので、前述の6EM7をパワー段にしたときのドライバ段に必要なゲインAは
A = 23 × 3.2 = 74 …(6式)
というわけで74になる。増幅率(ゲイン)74倍のドライバ段を設計し、これを6EM7のパワー段につないで、NFBを10dBかけると、1Vrmsの入力を入れたとき最大出力の1.9Wが得られるパワーアンプができる、ということになるわけだ。
NFB抵抗の計算
![]() |
オーバーオールNFBをかけたパワーアンプ |
N = 1 + Aβ …(7式)ここで、Aというのが、NFBをかけないときの裸増幅器(NFBをかけようとする増幅器そのものをこのように呼ぶ)のゲインである。そしてβは、ここで説明したようにR1をNFB抵抗、R2を初段のカソード抵抗とすると次の通りである。
R2
β = --------- …(8式)
R1 + R2
ということで結局、裸増幅器のゲインAが分かればNFB抵抗が計算できる。ではAはどのように求めるかというと、少しややこしい。
Vb
A = ---- …(9式)
Va
さて、上図の回路は1V入力を入れたとき(つまりVa=1.0)、最大出力の1.9Wが得られる回路であった。ということはVa=1.0のときのVbが分かればAが計算できる。ではVbは何ボルトかというと、8Ωの負荷(スピーカー)をつないだときに1.9W出ているわけだから、電力の計算式(ココを参照)から次のように計算できる。
E = sqrt(P R) = sqrt( 1.9W × 8Ω ) = 3.9 (V) …(10式)
sqrt()はルート(平方根)である
したがってAは
Vb 3.9
A = ---- = ----- = 3.9 …(11式)
Va 1.0
ということになり、この裸増幅器のゲインAは3.9であることが分かる。
N - 1 3.2 - 1
β = --------- = --------- = 0.564 …(12式)
A 3.9
となる。一方、βとR1とR2の関係は(8)式のとおりで、これをR1について解いた次の式で、初段のカソード抵抗R2が2kΩのときNFB抵抗R1は
R2 ( 1 - β) 2 ( 1 - 0.564)
R1 = -------------- = --------------- = 1.6kΩ …(10式)
β 0.564
と計算できる。
この計算の過程を見ると分かるように、負荷のスピーカーが8Ωでなく4Ωだったり16Ωだったり変ると、それによってAが変るため、負帰還抵抗の値も変えなければいけないことになる。
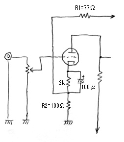
![]() |
初段のゲインを落とさずNFBをかける |
さて、この例の回路の初段はNFBをかけるためにバイパスコンデンサを入れることはできない。なので、初段では、必然的に電流帰還がかかってしまい、ゲインが落ち、内部抵抗が上昇する(ここを参照のこと)。これを避けたいときは右の図のように、NFB用の抵抗を別にして、値を100Ωなどの小さな値にする。こうすれば初段のゲインをあまり落とさずにNFBがかけられる。このR2=100Ωで(10)式で計算するとNFB抵抗R1は77Ωになる。
ここでは、帰還量を一方的に決めるやり方で説明したが、実際には、裸増幅回路を先に設計してしまい、余ったゲインでNFBをかけることもあるし、実際に仮組みして音を聞きながらNFBの量をカットアンドトライで決め、電圧増幅部をいじってゲイン調整することもあるし、この辺はいろいろである。